My 1999 Jayco Westport has a Centurian 3000 Power Converter installed. It converts the 240 V mains supply when connected, to 12v for lights & water pump if fitted .. or for what ever other use you may have for it.
Its owners 'manual' is a single page containing little useful information. See attachment.
My van has only 12v lighting which runs from this power converter when connected to 240v.
It also charges the house battery. Seems to be an old technology 'smart charger' in that it drops to a trickle charge when the battery is full. I run it full time to keep the battery topped up. Last battery lasted for almost 10 yrs .. not sure what capacity it had in the final period as I rarely use it.
My daughter's Jayco has a newer model one that does the same but she does not have a house battery fitted.
Your car battery does not under normal circumstances operate your Jayco van lights, although some vans may be wired to do so.
By the way it is supposed to have a warning buzzer to alert you if a short circuit is connected.
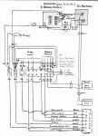
ps. I have traced out the wiring of the van as no wiring diagram was supplied. If you are that way inclined, let me know & I'll send you a copy as a general guide to your Jayco.
Thanks so much cupie.....that helps a lot....we had vans before with solar and deep cycle batteries,
but had never come across this system before.
Hubby would be interested in your wiring diagram, thanks
Regards Jan
Here is the 12v wiring diagram.
I found the junction box under the van just rear of the hot water system & covered by a bit of tin. I put it in an electrical junction box to make it more protected from the elements.
Thanks so much cupie.....that helps a lot....we had vans before with solar and deep cycle batteries,
but had never come across this system before.
Hubby would be interested in your wiring diagram, thanks
Regards Jan
Here is the 12v wiring diagram.
I found the junction box under the van just rear of the hot water system & covered by a bit of tin. I put it in an electrical junction box to make it more protected from the elements.
Hope it helps.
Thank you again.....made lots of sense to hubby, very helpful, once this damn rain stops here in Tweed Heads......he will be able to have a good look!!!!
Regards Jan
__________________
"we haven't been everywhere....but its on our list"
We have also recently bought a 1998 Starcraft, 12ft rear door model, and have the Centurion Unit. The only problem for us is the noise of the fan. We are contemplating getting a deep cycle battery fitted but might consider the later Setec unit if it is quieter. The circuit seems to be pretty straight forward and it seems Jayco haven't changed much over the last 10-15 years. We had the 12v wired through the trailer plug when we got the electric brake controller fitted so we can have 12v when staying hooked up on the road. We mainly use caravan parks and powered sites but it is good to have a light back-up if needed and use the fridge on gas. We just came back from the maiden voyage and the van went well. It was bliss when all the lights were turned off at night and the Centurion fan stopped that's for sure. A thumper type battery charger with a 12v outlet is a good thing to have for temporary lighting if free camping for a couple of days as well. Thanks to Cupie for the wiring diagram from me as well. Have fun with the Starcraft Jan-Ed !!!
We are contemplating getting a deep cycle battery fitted but might consider the later Setec unit if it is quieter. The circuit seems to be pretty straight forward and it seems Jayco haven't changed much over the last 10-15 years.
The Setec is way overpriced for what you get. Neither it or the Centurion are particularly efficient battery chargers. If you are replacing it I would suggest you get a quality multi stage charger (C-tek for instance.) You will find a good battery charge will be cheaper and charge your battery better.
__________________
PeterD Nissan Navara D23 diesel auto, Spaceland pop-top Retired radio and electronics technician. NSW Central Coast.
We are contemplating getting a deep cycle battery fitted but might consider the later Setec unit if it is quieter. The circuit seems to be pretty straight forward and it seems Jayco haven't changed much over the last 10-15 years.
The Setec is way overpriced for what you get. Neither it or the Centurion are particularly efficient battery chargers. If you are replacing it I would suggest you get a quality multi stage charger (C-tek for instance.) You will find a good battery charge will be cheaper and charge your battery better.
Your right PeterD the Setec is pretty dear, but to get a 12v power supply as well as a good charger is also quite expensive. We had an Ozcharge unit in the Campervan we just sold and the top of the range Ozcharge unit with power supply and no noise is about 5-600 $. The Cetek units are the go according to most posters and the upper end units can be used as a power supply if you have no battery fitted, which is the current set up in our van.
They seem to be over 13 volts as a power supply so I am going to find out how regulated it is for some 12v items that might get fitted in the future as well as LED replacement lights.
This forum is great for information so sorry to sort of hijack the original poster but we seem to have common issues with the Centurion unit fitted to the little Starcrafts.
Great to hear you had a good "Maiden Voyage" in the Starcraft. Yes you sure notice the quietness when you turn the last light out. We just put a tv bracket in so we can take the little tv off the stove top lid.
The more I look over our little van the more I'm happy with our purchase. We are planning a few more short trips before going on a bigger trip next April. We plan then to follow the Murray river to Mildura and then go up to Mungo NP. Then the Flinders and down to the Port Lincoln area for awhile and back via the SE of SA and southern coast of Victoria. Can't wait.
As we have one of the biggest jumpstart units (38ah) we should be pretty right for portable lighting but might consider a battery fitout, but with only 4 internal lights and 1 external, it's a situation that is not urgent at the moment. You can go crazy buying all the stuff you think you might need.