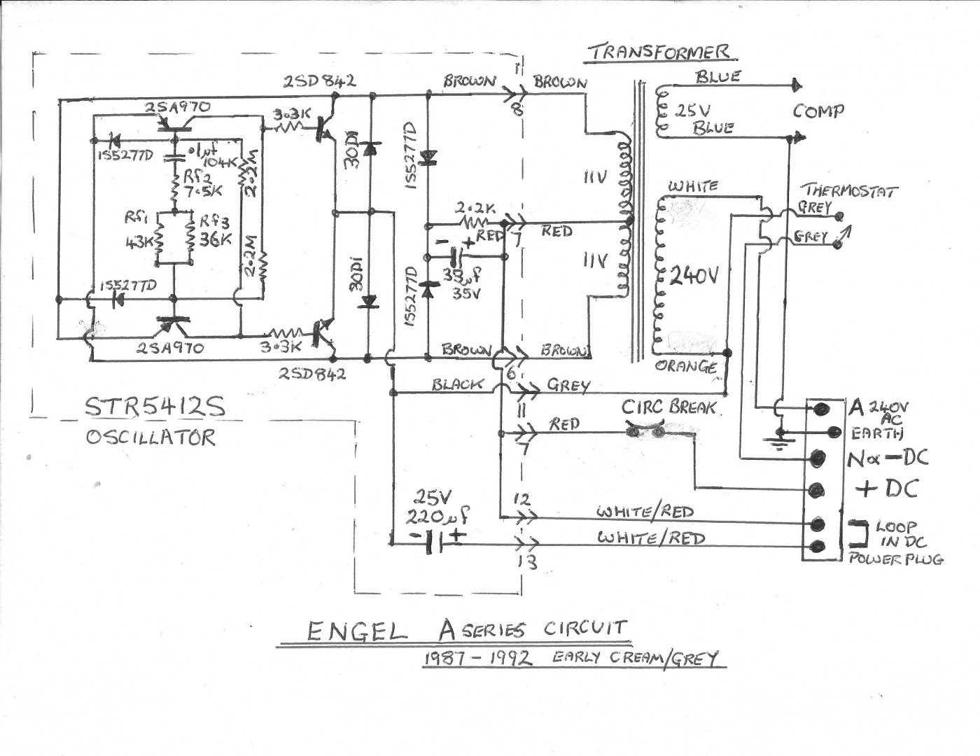
This is a post on the A series Engel fridge with the STR5412S oscillator with circuit & in formation that's not available on the internet that I know of. For the more adventurous that may want to repair there older Engel.
Thanks Daryl. No good for me, but a great post for those who need it.
Cheers, John.
banjo said
08:09 PM Jul 7, 2017
I'm currently having a play with my mates 40ltr Engel, it runs for 15-20secs then shuts down then runs again and shuts down, power unit appears ok no burnt bits or swollen caps, and voltage reads ok at 21vac but on/off at the compressor terminals. compressor seems fine as it actually runs but for no more than secs as said.
Does this on 12vdc or 240vac same fault
He took it to an engel repair guy and he just said it's a compressor fault, and quoted $650 for new one, hence how I got the job !
Not checked running current as yet, as it's up in mates shed, so will do that next visit but it's got me stumped. Any ideas ?
And yes I am a retired sparky by trade.
DeBe said
10:17 PM Jul 7, 2017
I would definitely check the compressor current draw. It should be about 2 to 3 Amps at 22V AC. I have had faulty compressors that draw too much current due to internal shorts in the solenoid.
macka17 said
12:22 PM Jul 8, 2017
From the loox (different.) of that one.
I'd be giving it a decent burial under bench in garage
and buying a proper one.
Mike Harding said
02:20 PM Jul 8, 2017
A nice piece of reverse engineering.
AJC said
07:22 PM Jul 8, 2017
Wow DeBe, that's pretty impressive detail - fascinating to read and analyse.
Many thanks!
AJC
oldtrack123 said
10:58 PM Jul 8, 2017
macka17 wrote:
From the loox (different.) of that one. I'd be giving it a decent burial under bench in garage and buying a proper one.
That model could go for ever
All it may need is a coat of paint
Mine is around 35 /40years old, still running well
Probaly one of the most reliable 12V compessor fridge ever made
Also have a smaller model bought in 1968 & still works well
One very happy Engel user
ps the running current was 4A [48W]
I think similar sized new models draw around 3A
-- Edited by oldtrack123 on Saturday 8th of July 2017 11:12:06 PM
Boxman said
12:22 PM Nov 19, 2018
ENGEL Fridge Model MRFT-530A Oscillator Assembly Problem Fixed
The story goes, a mate had an old green ENGEL fridge that had worked like a champion for years without any issues until he plugged into his new car and he believed he had incorrectly wired the 12Vdc (polarity was reversed) which caused a fuse to blow in his car and the fridge to stop working.
Upon inspection, the fridge still worked on 240VAC 50Hz, but dead on 12Vdc. I downloaded a circuit diagram off this forum as ENGEL was contacted and they could not provide:
1 An electronic circuit diagram.
2 A spare Oscillator Assembly.
3 Any spare parts.
BLUF on the faults found in the Oscillator circuit.
1. TR3 and TR4 Toshiba 2SD842 (TO3 NPN High Power Output Darlington Transistors). These two output driver transistors are mounted on the heatsink which is connected to the main Oscillator PCB assembly. I could not buy the old Toshiba 2SD842 transistors anywhere in Oz, so I purchased from the UK on eBay Quantity 2 equivalent MJ11028 TO3 NPN High Power Output Darlington transistors for $25 AUD; as well as replacing the older mica isolation washers and paste (watch out here as some paste can be carcinogenic) with modern rubber isolation washers.
2. Capacitor C1 220uf 25Vdc
3. Capacitor C2 33uf 35Vdc
All up around $30 and the unit has survived a 30 minute heat/soak test running off 12Vdc from ambient to max cold setting. Of note is if you do reverse the 12Vdc polarity by mistake, the red thermal relay pops out, easily missed if you are not aware. Also a tip for new players, do not try and replace the TO3 NPN High Power Output Darlington transistors with a generic high power TO3 NPN High Power Output transistor as they do not work !
I hope this helps anyone else who is adventurous enough to replace components on the Oscillator PCB
Cheers Bernie.
18 Nov 2018
Mike Harding said
01:11 PM Nov 19, 2018
Boxman wrote:
watch out here as some paste can be carcinogenic
Now he tells me! :)
Good post, thank for the info.
Max 30ONA said
09:22 PM Nov 1, 2020
I've got an engel that runs for 30sec initially, then turns off and goes into a cycle of on and off every 3sec. Any help? I notice when the compressor first turns on its getting 17v, then it rises to 18.2 where the confessor turns off. I'm guessing there is a safety cut out but what's causing it to go up like this? Or is it normal? The power unit is an SP-263C. I hadn't dismantled the power unit yet but can see something that looks sus.ill put up some pictures when I work it out.
-- Edited by Max 30ONA on Sunday 1st of November 2020 10:25:23 PM
This is a post on the A series Engel fridge with the STR5412S oscillator with circuit & in formation that's not available on the internet that I know of. For the more adventurous that may want to repair there older Engel.








More info.






Thanks Daryl. No good for me, but a great post for those who need it.
Cheers, John.
Does this on 12vdc or 240vac same fault
He took it to an engel repair guy and he just said it's a compressor fault, and quoted $650 for new one, hence how I got the job !
Not checked running current as yet, as it's up in mates shed, so will do that next visit but it's got me stumped. Any ideas ?
And yes I am a retired sparky by trade.
I'd be giving it a decent burial under bench in garage
and buying a proper one.
A nice piece of reverse engineering.
Wow DeBe, that's pretty impressive detail - fascinating to read and analyse.
Many thanks!
AJC
That model could go for ever
All it may need is a coat of paint
Mine is around 35 /40years old, still running well
Probaly one of the most reliable 12V compessor fridge ever made
Also have a smaller model bought in 1968 & still works well
One very happy Engel user
ps the running current was 4A [48W]
I think similar sized new models draw around 3A
-- Edited by oldtrack123 on Saturday 8th of July 2017 11:12:06 PM
The story goes, a mate had an old green ENGEL fridge that had worked like a champion for years without any issues until he plugged into his new car and he believed he had incorrectly wired the 12Vdc (polarity was reversed) which caused a fuse to blow in his car and the fridge to stop working.
Upon inspection, the fridge still worked on 240VAC 50Hz, but dead on 12Vdc. I downloaded a circuit diagram off this forum as ENGEL was contacted and they could not provide:
1 An electronic circuit diagram.
2 A spare Oscillator Assembly.
3 Any spare parts.
BLUF on the faults found in the Oscillator circuit.
1. TR3 and TR4 Toshiba 2SD842 (TO3 NPN High Power Output Darlington Transistors). These two output driver transistors are mounted on the heatsink which is connected to the main Oscillator PCB assembly. I could not buy the old Toshiba 2SD842 transistors anywhere in Oz, so I purchased from the UK on eBay Quantity 2 equivalent MJ11028 TO3 NPN High Power Output Darlington transistors for $25 AUD; as well as replacing the older mica isolation washers and paste (watch out here as some paste can be carcinogenic) with modern rubber isolation washers.
2. Capacitor C1 220uf 25Vdc
3. Capacitor C2 33uf 35Vdc
All up around $30 and the unit has survived a 30 minute heat/soak test running off 12Vdc from ambient to max cold setting. Of note is if you do reverse the 12Vdc polarity by mistake, the red thermal relay pops out, easily missed if you are not aware. Also a tip for new players, do not try and replace the TO3 NPN High Power Output Darlington transistors with a generic high power TO3 NPN High Power Output transistor as they do not work !
I hope this helps anyone else who is adventurous enough to replace components on the Oscillator PCB
Cheers Bernie.
18 Nov 2018
Now he tells me! :)
Good post, thank for the info.
I've got an engel that runs for 30sec initially, then turns off and goes into a cycle of on and off every 3sec. Any help? I notice when the compressor first turns on its getting 17v, then it rises to 18.2 where the confessor turns off. I'm guessing there is a safety cut out but what's causing it to go up like this? Or is it normal? The power unit is an SP-263C. I hadn't dismantled the power unit yet but can see something that looks sus.ill put up some pictures when I work it out.
-- Edited by Max 30ONA on Sunday 1st of November 2020 10:25:23 PM