Hi guys sorry but this is a really dumb question. when travelling does the Anderson plug ( wired directly from the 200's R/H battery) charge the vans battery or supply the fridge ? There for the 7 pin aux supply the fridge or charge the vans battery. This is for a standard wired van with solar panel. ( incorrectly mounted ). cheers warren
Baz421 said
09:15 PM Apr 23, 2016
Anderson plug would "normally" run to fridge. The 7 pins are unlikely to provide the current circa 15A without significant voltage drop.
Unplug the Anderson plug and see if fridge is on 12V will test.
rockylizard said
09:32 PM Apr 23, 2016
Gday...
Interestingly, it seems my 'wiring' was done differently to what others seem to have - and/or recommend.
My fridge runs from the number 2 pin in the 7-pin socket on my vehicle - with a very heavy wire (vehicle and van) to carry current/voltage.
It seems to work very well in my case. My fridge maintains frozen food and the fridge remains at 5degC when travelling ... even if I drive all day.
The anderson plug on my vehicle provides charge to the van's battery while driving. This anderson plug has maintained my van battery even before I got solar on the roof.
The solar now too is charging the house battery when driving ... with the Solar Controller determining which is maintaining the battery - vehicle or panels.
My battery is maintained in 'float' charge with my set-up.
Cheers - John
Tony Bev said
10:01 PM Apr 23, 2016
Hello Bass
It is not a dumb question, because I could not even purchase a wiring diagram, for my motorhome. The answer I received from Jayco in Perth, was that they would have to make a wiring diagram for each unit, as they are all different.
Not knowing the type of fridge you have, and not being an electrician. I can only give a general answer to what I see as a general question
What rockylizard has said was also the "norm" for my old caravan.
In a normal situation a caravan is wired up to run the 12 volt side of a three way fridge, from one of the wires on the 7/12 wire round/flat socket connection, and not from the Anderson plug.
If the Anderson plug is somehow connected to the fridge from the vehicle battery, it would quickly flatten the vehicle battery The Anderson plug, will run whatever it has been wired up to run, which is normally the charging of the caravan house battery.
If you can get a multimeter onto the TWELVE VOLT SIDE of your fridge, and with NO 240 VOLT connected, you should have in excess of 12 volts, when the ignition is switched on, and an excess of 13 volts with the engine running If you have 12 volt with the ignition on, and nothing with the ignition switched off, then the Anderson plug, is not connected to the fridge.
I am sure the electrician type people will give good advice when you give the type of fridge, type of charger in van, (if any), and the type of caravan will assist, as different manufactures seem to have different wiring procedures
Hope that has helped you out
aussie_paul said
10:09 PM Apr 23, 2016
I have two Anderson plugs. One runs the fridge and the second to a DC to Dc charger to the house batteries. The 320 watt solar panels are also charging the house batteries while driving.
Aussie Paul.
Dougwe said
07:04 AM Apr 24, 2016
I too have two Anderson plugs, Bass. Both have 6B&S cable direct from tug battery. One charges the den battery and the second runs the fridge. Both work as I want them to. The 7 pin round plug looks after the dens lights etc.
Like Rocky, I have Solar Panels on the roof, 450w worth and at times I have noticed they a charging not the tug.
Keep Safe out there mate.
Bass said
08:26 AM Apr 24, 2016
Thanks guys, seems my van is wired to industry standard, not what I asked for, wired same as rocky lizards, ( it too seems to work ok ). What sparked this question is the solar panel is mounted hard down on the van roof so losses output the hotter it gets, and is to hard to lift a bit, I have another portable solar panel that is the same size so can use that on the van Anderson plug. And have a bet each way.
Cheers bass
Bruce and Bev said
09:13 PM Apr 24, 2016
No question is a dumb question Bass - hope you got some good answers and you can see there are many variations.
I find it interesting that RV manufacturers claim they cannot produce an wiring diagram.....surely each model is wired exactly the same way - the shortest run of cable lol.
Unusual that your solar panels are mounted hard onto the roof. All panels on fixed vehicles and all those I have seen in vehicles (including my van) are stood off on brackets. Lets hope they don't damage your van roof through water sitting underneath or over heating............
Tony Bev said
10:09 PM Apr 24, 2016
Bruce and Bev wrote:
No question is a dumb question Bass - hope you got some good answers and you can see there are many variations.
I find it interesting that RV manufacturers claim they cannot produce an wiring diagram.....surely each model is wired exactly the same way - the shortest run of cable lol.
Unusual that your solar panels are mounted hard onto the roof. All panels on fixed vehicles and all those I have seen in vehicles (including my van) are stood off on brackets. Lets hope they don't damage your van roof through water sitting underneath or over heating............
Hello Bruce and Bev
When I purchased a second hand 2006 Jayco Conquest motorhome in 2014, my first port of call was Jayco in Perth. I asked could I purchase a wiring diagram for my model. I also assumed that there would have been a wiring diagram available, which could just be printed off.
They were very willing to sell me one, but both salesmen could not bring one up on their computers.
After making enquiries, they then told me their company position, which was that they did not have one, as they would have to keep one for every different model. I actually thought that this was why we had wiring diagrams, as it would assist the electricians, at the time of manufacture
Being a simple minded person, who had purchased a motorhome after being told, that the 12 volt side of the 3 way fridge did not work, a wiring diagram would have been very handy, for troubleshooting.
I now no longer require a wiring diagram, as by trial and error I found the initial problem, and also now know how my motorhome is wired up, which is different than a generic Jayco diagram on the Internet.
I assume that the electrician, signing off at the time of manufacture, would have been happy to see the 12 volt connections work, and having their meter showing no problems on the 240 volt side.
I also assume after looking very closely at the 12 volt wires, that it was not wired by a competent electrician.
I have no idea if other manufactures, have a wiring diagram for their RV's
Delta18 said
08:30 AM Apr 25, 2016
Tony Bev wrote:
Hello Bass
It is not a dumb question,
If the Anderson plug is somehow connected to the fridge from the vehicle battery, it would quickly flatten the vehicle battery. Not if it is wired through a Relay as it should be, ignition Off power Off. The Anderson plug, will run whatever it has been wired up to run, which is normally the charging of the caravan house battery.
If you can get a multimeter onto the TWELVE VOLT SIDE of your fridge, and with NO 240 VOLT connected, you should have in excess of 12 volts, when the ignition is switched on, and an excess of 13 volts with the engine running If you have 12 volt with the ignition on, and nothing with the ignition switched off, then the Anderson plug, is not connected to the fridge. Not necessarily, the Andersen could / should be wired through a Relay.
The only way to tell is, with ignition On disconnect each plug in turn & see which one stops the fridge and also which one cuts charging current to the battery.
Hope that has helped you out
The wiring in the van we just sold was done to my specifications.
Andersen Plug wired with 6B&S twin cable from Alternator to the fridge (van side also 6B&S) via a Fridge Switch.
Solar panels on the van roof charge the battery.
There is NO charging connection from the car to the van battery as I don't believe the battery can be charged efficiently this way.
Never had a problem with this set-up.
Cheers Neil
-- Edited by Delta18 on Monday 25th of April 2016 08:33:09 AM
Cupie said
11:14 AM Apr 25, 2016
RE the wiring diagram issue ..
Like others I could not get a wiring diagram from Jayco.
One day while inspecting the underside of the van I came across a rats nest of wires 'protected' from the elements by a flimsy L shaped piece of Galv Iron sheet.
So I commenced the task of cleaning up the mess & putting it in a large electrical junction box screwed to the underside of the van floor.
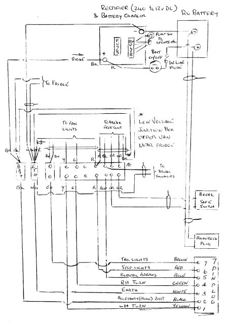
To complete the job I traced all the wiring & drew up my own rough wiring diagram. A copy is now taped to the power supply box & another inside the electrical junction box.
A copy is attached. Perhaps I should tidy it up. One day maybe.
Back to the original post. You can see from my diagram that the Andersen plug goes straight to the in house battery that has a feed to the fridge (12v switch). The 7 pin plug term2 (Aux batt) also goes to the fridge.
-- Edited by Cupie on Monday 25th of April 2016 11:18:01 AM
Thanks guys, seems my van is wired to industry standard, not what I asked for, wired same as rocky lizards, ( it too seems to work ok ). What sparked this question is the solar panel is mounted hard down on the van roof so losses output the hotter it gets, and is to hard to lift a bit, I have another portable solar panel that is the same size so can use that on the van Anderson plug. And have a bet each way.
Cheers bass
One way to raise your panel is buy 50x50x3 mm alum angle and screw to side of panel to lift it off the roof a bit.
dorian said
09:03 AM Apr 27, 2016
Cupie wrote:
Attachments
Van cabling.BMP (1,130.1 kb)
The attachment downloads as a 68KB file. It doesn't open in my image viewer unless I change its extension to JPG.
Cupie said
09:38 AM Apr 27, 2016
dorian wrote:
Cupie wrote:
Attachments
Van cabling.BMP (1,130.1 kb)
The attachment downloads as a 68KB file. It doesn't open in my image viewer unless I change its extension to JPG.
Strange .. When I try it runs in 'Photo Gallery' .... but as one of 11 files .. some seem to have been taken with a dash camera ..... none of which I have never seen before. I used Prish image resizer to reduce the original. No idea what's going on.
Sorry about that.
Delta18 said
09:49 AM Apr 27, 2016
Try this.....Cupie wrote:
dorian wrote:
Cupie wrote:
Attachments
Van cabling.BMP (1,130.1 kb)
The attachment downloads as a 68KB file. It doesn't open in my image viewer unless I change its extension to JPG.
Strange .. When I try it runs in 'Photo Gallery' .... but as one of 11 files .. some seem to have been taken with a dash camera ..... none of which I have never seen before. I used Prish image resizer to reduce the original. No idea what's going on.
cheers warren
Anderson plug would "normally" run to fridge. The 7 pins are unlikely to provide the current circa 15A without significant voltage drop.
Unplug the Anderson plug and see if fridge is on 12V will test.
Gday...
Interestingly, it seems my 'wiring' was done differently to what others seem to have - and/or recommend.
My fridge runs from the number 2 pin in the 7-pin socket on my vehicle - with a very heavy wire (vehicle and van) to carry current/voltage.
It seems to work very well in my case. My fridge maintains frozen food and the fridge remains at 5degC when travelling ... even if I drive all day.
The anderson plug on my vehicle provides charge to the van's battery while driving. This anderson plug has maintained my van battery even before I got solar on the roof.
The solar now too is charging the house battery when driving ... with the Solar Controller determining which is maintaining the battery - vehicle or panels.
My battery is maintained in 'float' charge with my set-up.
Cheers - John
Hello Bass
It is not a dumb question, because I could not even purchase a wiring diagram, for my motorhome. The answer I received from Jayco in Perth, was that they would have to make a wiring diagram for each unit, as they are all different.
Not knowing the type of fridge you have, and not being an electrician. I can only give a general answer to what I see as a general question
What rockylizard has said was also the "norm" for my old caravan.
In a normal situation a caravan is wired up to run the 12 volt side of a three way fridge, from one of the wires on the 7/12 wire round/flat socket connection, and not from the Anderson plug.
If the Anderson plug is somehow connected to the fridge from the vehicle battery, it would quickly flatten the vehicle battery
The Anderson plug, will run whatever it has been wired up to run, which is normally the charging of the caravan house battery.
If you can get a multimeter onto the TWELVE VOLT SIDE of your fridge, and with NO 240 VOLT connected, you should have in excess of 12 volts, when the ignition is switched on, and an excess of 13 volts with the engine running
If you have 12 volt with the ignition on, and nothing with the ignition switched off, then the Anderson plug, is not connected to the fridge.
I am sure the electrician type people will give good advice when you give the type of fridge, type of charger in van, (if any), and the type of caravan will assist, as different manufactures seem to have different wiring procedures
Hope that has helped you out
I have two Anderson plugs. One runs the fridge and the second to a DC to Dc charger to the house batteries. The 320 watt solar panels are also charging the house batteries while driving.
Aussie Paul.
Like Rocky, I have Solar Panels on the roof, 450w worth and at times I have noticed they a charging not the tug.
Keep Safe out there mate.
Cheers bass
I find it interesting that RV manufacturers claim they cannot produce an wiring diagram.....surely each model is wired exactly the same way - the shortest run of cable lol.
Unusual that your solar panels are mounted hard onto the roof. All panels on fixed vehicles and all those I have seen in vehicles (including my van) are stood off on brackets. Lets hope they don't damage your van roof through water sitting underneath or over heating............
Hello Bruce and Bev
When I purchased a second hand 2006 Jayco Conquest motorhome in 2014, my first port of call was Jayco in Perth. I asked could I purchase a wiring diagram for my model. I also assumed that there would have been a wiring diagram available, which could just be printed off.
They were very willing to sell me one, but both salesmen could not bring one up on their computers.
After making enquiries, they then told me their company position, which was that they did not have one, as they would have to keep one for every different model. I actually thought that this was why we had wiring diagrams, as it would assist the electricians, at the time of manufacture
Being a simple minded person, who had purchased a motorhome after being told, that the 12 volt side of the 3 way fridge did not work, a wiring diagram would have been very handy, for troubleshooting.
I now no longer require a wiring diagram, as by trial and error I found the initial problem, and also now know how my motorhome is wired up, which is different than a generic Jayco diagram on the Internet.
I assume that the electrician, signing off at the time of manufacture, would have been happy to see the 12 volt connections work, and having their meter showing no problems on the 240 volt side.
I also assume after looking very closely at the 12 volt wires, that it was not wired by a competent electrician.
I have no idea if other manufactures, have a wiring diagram for their RV's
The wiring in the van we just sold was done to my specifications.
Andersen Plug wired with 6B&S twin cable from Alternator to the fridge (van side also 6B&S) via a Fridge Switch.
Solar panels on the van roof charge the battery.
There is NO charging connection from the car to the van battery as I don't believe the battery can be charged efficiently this way.
Never had a problem with this set-up.
Cheers Neil
-- Edited by Delta18 on Monday 25th of April 2016 08:33:09 AM
RE the wiring diagram issue ..
Like others I could not get a wiring diagram from Jayco.
One day while inspecting the underside of the van I came across a rats nest of wires 'protected' from the elements by a flimsy L shaped piece of Galv Iron sheet.
So I commenced the task of cleaning up the mess & putting it in a large electrical junction box screwed to the underside of the van floor.
To complete the job I traced all the wiring & drew up my own rough wiring diagram. A copy is now taped to the power supply box & another inside the electrical junction box.
A copy is attached. Perhaps I should tidy it up. One day maybe.
Back to the original post. You can see from my diagram that the Andersen plug goes straight to the in house battery that has a feed to the fridge (12v switch). The 7 pin plug term2 (Aux batt) also goes to the fridge.
-- Edited by Cupie on Monday 25th of April 2016 11:18:01 AM
One way to raise your panel is buy 50x50x3 mm alum angle and screw to side of panel to lift it off the roof a bit.
The attachment downloads as a 68KB file. It doesn't open in my image viewer unless I change its extension to JPG.
Strange .. When I try it runs in 'Photo Gallery' .... but as one of 11 files .. some seem to have been taken with a dash camera ..... none of which I have never seen before. I used Prish image resizer to reduce the original. No idea what's going on.
Sorry about that.